Установка скреперная навозоудаления CF-750/1500
| Диаметр прутка |
13 мм |
|---|---|
| Разрушающая нагрузка |
182 кН |
Доставка курьером, трансп. компанией
Самовывоз
со склада
Консультация по оборудованию
Установка предназначена для удаления навоза жидкой и твердой фракции из помещений беспривязного содержания КРС.
ТЕХНИЧЕСКИЕ ХАРАКТЕРИСТИКИ
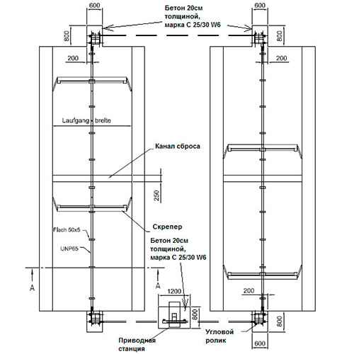
Цепная приводная станция. (изготовленная в виде вертикальной стойки высотой не менее H=2,0 м, мощностью 0,75 или 1,5 кВт). Приводная станция оборудована: «прямой» передачей крутящего момента от электродвигателя к редуктору, промышленным «тихоходным» редуктором не требующим обслуживания на протяжении всего срока эксплуатации, натяжителем цепи встроенным в раму с функцией механической корректировки (подстройки) уровня натяжения, направляющими роликами цепи 2 шт, а также звездочкой привода цепи изготовленной из листовой стали . Приводная станция имеет защитное покрытие, выполненное методом нанесения глубокой горячей гальванизации металла. Приводная станция крепится к бетонной поверхности пола с помощью анкеров М16х200 мм, изготовленных из нержавеющей стали.
- Цифровой пульт управления с датчиком температуры воздуха, позволяющий программировать: требуемый график движения скреперов в автоматическом режиме до 48 раз в сутки, собственные настройки для летнего и зимнего графика движения, пороговою величину температуры автоматического перехода на зимний график движения скрепера (система антизамерзания) в зависимости от понижения температуры внутри коровника, величину тягового усилия станции привода, функцию поэтапного сброса навоза. Предусмотрено несколько вариантов программирования возвратно поступательного движения под потребность клиента: 1) концевые магнитные или механические выключатели, 2) считывание импульсов оборотов приводной звезды, 3) программирование по времени прохождения пути скребка. Пульт управления обеспечивает полную безопасность поражения электрическим током обслуживающего персонала и животных. В системе управления предусмотрена защита от обрыва цепи, что сохраняет оборудование при поломке, упрощает процесс устранения неисправности, а также защита от повышенных нагрузок по предельно допустимой мощности, что обеспечивает более долговечную работу приводных узлов и агрегатов.
- Обводной (угловой) ролик для цепи. Обводной ролик изготовлен из металла, диаметром 290 мм, заключен в наружный корпус размером не более 500 х 600 мм, имеющим защитное покрытие выполненное методом нанесения глубокой горячей гальванизации металла (либо методом холодного цинкования). Каждый обводной ролик крепится к бетонной поверхности пола с помощью 4 шт.анкеров М12х120 мм, изготовленных из нержавеющей стали.
- Тяговый орган – цепь круглозвенная повышенной прочности 13х36-8 — 1 комплект; Разрушающая нагрузка – 182 кН. Класс прочности 8. Диаметр прутка 13 мм.
- Лопата скрепера. Лопата скрепера высотой не менее 20 см, оборудована центральной направляющей длиной не менее 1 м, предназначенной для работы с продольной направляющей навозного прохода и обеспечивающей поперечную стабилизацию лопаты скрепера при неравномерной загрузке крыльев и навозоудаления с проходов разной длины одного контура, самоцентрирующимися торцевыми крыльями и откидными свободно подвешенными створками-скребками позволяющими плавно подстраиваться под продольную и поперечную кривизну навозного прохода, башмаками (пятками) холостого хода створок скребка изготовленных из металла либо полиуретана. Лопата скрепера имеет защитное покрытие выполненное методом нанесения глубокой горячей гальванизации металла (либо методом холодного цинкования).

Отзывы
Отзывов пока нет.